
Elaboração e Aprovação de Projeto junto ao Corpo de Bombeiros contemplando todas as medidas de proteção ativa e passiva com seus respectivos memoriais e planilhas de cálculo exigidas e necessárias ao imóvel, a fim de reduzir o risco à vida, propriedade e ao Meio Ambiente.

Elaboração de Projeto do Sistema de Pressurização de Escada estabelecendo os requisitos mínimos para o correto dimensionamento conforme normas técnicas vigentes (BS-5588, NBR 14.480/02, NBR 9077/93 e IT 13/2004 do Corpo de Bombeiros). O objetivo deste sistema é a proteção da escada de segurança de uma edificação, mantendo-a livre de fumaça em caso de um eventual incêndio, permitindo a fuga segura de seus ocupantes.

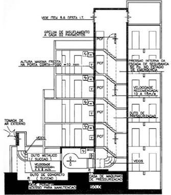
Elaboração de Projeto do Sistema de Controle de Fumaça estabelecendo os parâmetros técnicos para sua implementação conforme normas técnicas vigentes (NFPA 92B e IT 15/2004 do Corpo de Bombeiros).
O objetivo deste sistema é o controle e redução da propagação de gases quentes e fumaça entre a área incendiada e áreas adjacentes, baixando a temperatura interna e limitando a propagação do incêndio.

Sistema utilizado no combate á incêndios de média e grande proporção com a utilização de água para o resfriamento e extinção. O seu dimensionamento definirá o volume da reserva de incêndio, as características da bomba de pressurização quando necessário, como também os locais de instalação de seus abrigos, de tal forma que atendam todas as áreas de risco de uma edificação.
Trabalhamos com uma ampla linha de materiais hidráulicos:

Extintor de Gás Carbônico (CO2)
O GÁS CARBÔNICO é material não condutor de ENERGIA ELÉTRICA. O mesmo atua sobre o FOGO onde este elemento (eletricidade) esta presente. Ao ser acionado o extintor , o gás é liberado formando uma nuvem que ABAFA E RESFRIA. É empregado para extinguir PEQUENOS focos de fogo em líquidos inflamáveis (classe B) e em pequenos equipamentos energizados (classe C).
Extintor de Pó Químico Seco.
O agente extintor pode ser o BICARBONATO DE SÓDIO ou de POTÁSSIO que recebem um tratamento para torná-los em absorvente de umidade. O agente propulsor pode ser o GÁS CARBÔNICO ou NITROGÊNIO. O agente extintor forma uma nuvem de pó sobre a chama que visa a exclusão do OXIGÊNIO; posteriormente são acrescidos à nuvem, GÁS CARBÔNICO e o VAPOR DE ÁGUA devido a queima do PÓ.
Extintor de Água Pressurizada
Não e provido de cilindro de gás propelente, visto que a água permanece sob pressão dentro do aparelho. Para funcionar, necessita apenas da abertura do registro de passagem do líquido extintor.
Extintor de Água – Pressão Injetada
Fixado na parte externa do aparelho está um pequeno cilindro contendo o gás propelente, cuja válvula deve ser aberta no ato da utilização do extintor, a fim de pressurizar o ambiente interno do cilindro permitindo o seu funcionamento. O elemento extintor é a água, que atua através do resfriamento da área do material em combustão. O agente propulsor (propelente) é o GÁS CARBÔNICO (CO2).

O detector iônico de Fumaça
Atua mediante a presença de produtos de combustão visíveis ou invisíveis. O princípio de funcionamento se baseia na detecção iônica. Possui duas câmeras, uma de referência e outra de análise É indicado para ambientes com atmosferas limpas e para cobrir grandes riscos.
O detector óptico de fumaça
É ativado mediante a presença de produtos de combustão: fumaça visível. O princípio de funcionamento é baseado na técnica de dispersão de luz no interior de uma câmara que emite luz infravermelha. Ao entrar fumaça na câmara, esta é detectada por dispositivo eletrônico óptico.
O detector térmico
É instalado em ambientes onde a ultrapassagem de determinada temperatura indique seguramente um princípio de incêndio.
O detector termo-velocimétrico
Elemento que atua com um gradiente de temperatura e termostático combinados, responde a uma elevação brusca de temperatura ou quando esta atinge um valor pré-determinado. Sua aplicação está especificamente indicada para incêndio que se inicia com uma elevação brusca de temperatura.
O Detector de Fumaça Linear
Utilizado com todos os modelos de centrais convencionais. Seu endereçamento é por fio. Funcionamento: O detector emite um feixe de infravermelho com alcance de até 100m que é refletido em um espelho e retorna ao detector. Na presença de fumaça o feixe é interrompido o que dispara o alarme. Usos: Ideal para grandes áreas como galpões, shoppings, aeroportos, etc. Seu valor é mais elevado que o DFO, mas em compensação, dependendo do projeto, reduz a infraestrutura e é capaz de substituir muitos detectores convencionais.

O objetivo de um sistema de sprinkler, ou chuveiro automático, é extinguir um incêndio no seu início, rápida e automaticamente, antes que se alastre e cause qualquer estrago reduzindo assim, ao mínimo, os danos causados pelo fogo e pela água usada em seu combate, pois somente são ativados os sprinklers sobre local do incêndio. A JM Fire fornece produtos e serviços para esses sistemas. A JM Fire tem acesso à produtos inovadores e de alta tecnologia com a mais completa linha de sprinklers e acessórios disponíveis no mercado, para cobertura de qualquer risco, desde pequenas edificações residenciais ou comerciais, até os maiores complexos industriais. Colocamos à sua disposição uma equipe técnica treinada especialmente para a correta especificação de materiais, bem como para auxílio à elaboração ou modernização de projetos, serviços de manutenção, inspeção e execução de testes periódicos.

Possuímos a linha completa para sinalização de equipamentos e rotas de fuga e balizamento, conforme regulamenta o Decreto Estadual 56819/11, Instrução Técnica do Corpo de Bombeiros Nº 20/2011 e NBR 13434. Todas as nossas placas atendem aos requisitos das normas acima, sendo fotoluminescentes e anti-chama.


A JM Fire possui a melhor solução em iluminação de emergência para seu projeto.
Luminárias em LED tipo Blocos Autônomos
Sistemas com centrais e bancos de baterias estacionarias
Arandelas
Luminárias de balizamento

A sinalização de emergência utilizada para informar e guiar os ocupantes do edifício, relativamente a questões associadas aos incêndios, assume dois objetivos:
Reduzir a probabilidade de ocorrência de incêndio;
indicar as ações apropriadas em caso de incêndio.
O primeiro objetivo tem caráter preventivo e assume as funções de:
1. alertar para os riscos potenciais;
2. requerer ações que contribuam para a segurança contra incêndio;
3. proibir ações capazes de afetar a segurança contra incêndio.
O segundo objetivo tem caráter de proteção, e assume as funções de:
1. indicar a localização dos equipamentos de combate;
2. orientar as ações as de combate;
3. indicar as rotas de fuga e os caminhos a serem seguidos.
O Sistema de Alarme de Incêndio consiste no acionamento de alerta de incêndio, para que pessoas treinadas possam extinguir o incêndio ainda na fase inicial e principalmente a necessidade de abandono da edificação para os demais ocupantes.
É composto de acionadores manuais e sirenes distribuídas em áreas perfeitamente identificáveis, que se reportam a um painel principal que, por sua vez, identifica e processa o sinal, tomando decisões automáticas ou manuais segundo uma lógica pré-determinada e enviando sinais para periféricos podendo até dar início a um processo de combate.

Trabalhamos com uma linha completa de alarme e detecção de incêndio.
Centrais Digitais endereçáveis e convencional
Botoeiras de acionamento do sistema de alarme
Detectores de fumaça endereçável, convencional, termovelocimétrico e linear
Eletroímãs para interligação de portas corta fogo.
Linha completa de eletrodutos e conduletes
Sirenes bitonais e audiovisuais
Linha completa de cabos
Canhões Monitores
Proporcionadores
Sistema de Detecção e Alarme de Incêndio – Endereçável ou Convencional.

Sistema de Detecção e Alarme de Incêndio – Endereçável Analógico.


O Plano de Abandono de Área constitui na documentação dos procedimentos para a evacuação de pessoas em edificações ou locais que
encontram-se em situações de riscos e perigos como: incêndios, explosões, atentados, colapsos estruturais e intempéries climáticas. Para a elaboração e atualização são consideradas: Avaliações Preliminares de Perigos e Riscos (APPR), distâncias, velocidades e intensidade de radiações, modelagens matemáticas, ocupações, horários, perfil da população fixa e flutuante, colaboradores, terceirizados e visitantes. Algumas unidades empresariais, parques e Distritos Industriais podem necessitar de procedimentos específicos para o abandono de plantas ou comunidades circunvizinhas, considerando a abrangência dos efeitos de possíveis acidentes como: explosões, radiações, nuvens tóxicas entre outros.
Soluções de Qualidade Para Sua Empresa
etc...
Depoimentos de Nossos Clientes
A jm fire tem se mostrado uma excelente parceira nos
serviços de segurança no trabalho de nossa empresa, após diversas empresas a
vocês tem se mostrado casa dia que passa muito competentes e ágeis no serviço,
só tenho a agradecer.
Leandro Freire - Lti.Web
Somos clientes e parceiros da JM fire.
Recomendamos a empresa pela eficiência nos serviços prestados e a qualidade no
atendimento, profissionais com altíssima competência, nossos mais sincesor
parabéns pelo excelente serviço.
Rudnei Mattos - Matos Tur
Muito Bom serviço.
Nos ajudaram em tudo que precisamos, e sempre esclareceram todas as nossas
dúvidas, sempre não deixando nada para trás estão de parabéns.
Alex Gouveia - Global
Entre em Contato Sem Compromisso.
R. Teodoro Klavin, 57 - Parque Rêsidencial Klavin
Nova Odessa / SP
(19) 9.9250-2724
contato@jmfire.com.br